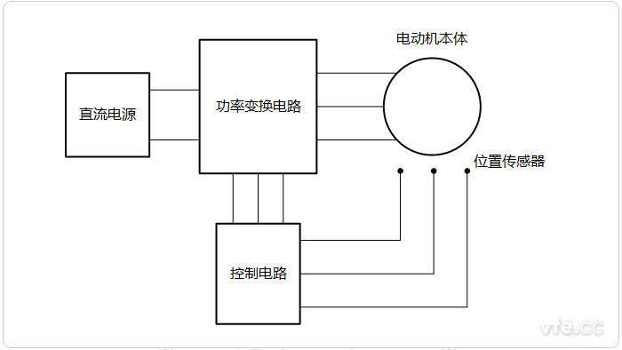
電動汽車永磁無刷電動機可以看作是一臺用電子換相裝置取代機械換向的直流電動機,如圖所示,永磁直流無刷電動機主要由永磁電動機本體、轉子位置傳感器和電子換向電路組成。無論是結構或控制方式,永磁直流無刷電動機與傳統的直流電動轎車電機都有很多相似之處:用裝有永磁體的轉子取代有刷直流電動機的定子磁極;用具有多相繞組的定子取代電樞;用由固態逆變器和軸位置檢測器組成的電子換向器取代機械換向器和電刷。下面本文就對永磁無刷電機相關組成部件進行詳細介紹。

圖示:永磁無刷電機系統組成示意圖
電動機本體和永磁同步電動機(PMSM)相似,轉子采用永久磁鐵,目前多使用稀土永磁材料,但沒有籠式繞組和其他啟動裝置。其定子繞組采用交流繞組形式,一般制成多相(三相、四相或五相),轉子由永久磁鋼按一定極對數(2P=2,4,6)組成。設計中要求在定子繞組中獲得頂寬為1 200的梯形波,因此繞組形式往往采用整距、集中或接近整距、集中的形式,以便保留磁密中的其他諧波。
有刷直流電動機是依靠機械換向器將直流電流轉換為近似梯形波的交流電流供給電樞繞組,而無刷純電動汽車直流電動機是依靠電子換向器將方波電流按一定的相序逐次輸入到定子的各相電樞繞組中。當無刷直流電動機定子繞組的某相通電時,該相電流產生的磁場與轉子永久磁鐵所產生的磁場相互作用而產生轉矩,驅動轉子旋轉。位置傳感器將轉子磁鐵位置變換成電信號去控制電子開關線路,從而使定子的各相繞組按一定的次序導通,使定子的相電流隨轉子位置的變化而按正確的次序換相。這樣才能讓定子磁場隨轉子的旋轉不斷地變化,產生與轉子轉速同步的旋轉磁場,并使定子磁場與轉子的磁場始終保持900左右的空間角,用最大轉矩推動轉子旋轉。由于電子升關線路的導通次序與轉子轉角同步,起到機械換向器的換向作用,保證了電動機在運行過程中定子與轉子的磁場始終保持基本垂直,以提高運行效率。所以無刷直流電動機就其基本結構而言,可以認為是一臺由電子開關換相電路、永磁式同步電動汽車電機以及位置傳感器三者組成的“自同步電動機系統”,它在運行過程中不會失步。
永磁無刷電動機BLDCM的轉子結構既有傳統的內轉子結構,又有近年來出現的盤式結構、外轉子結構和線性結構等新型結構形式。伴隨著新型永磁材料的實用化,電動機轉子的結構越來越多樣化,使永磁無刷電動機BLDCM正朝著高出力、高精度、微型化和耐環境等多種用途發展。
電動汽車電機轉子位置傳感器有光電式、磁敏式和電磁式三種類型。
采用光電式位置傳感器的無刷直流電動機,在定子組件上按一定位置配置了光電傳感器件,轉子裝有遮光板,光源為發光二極管或小燈泡。轉子旋轉時,由于遮光板的作用,定子上的光敏元器件將會按一定頻率間歇發出脈沖信號。
磁敏式位置傳感器是指它的某些電參數隨周圍磁場按一定規律變化的半導體敏感元件,其基本原理為霍爾效應和磁阻效應。磁敏元件的主要工作原理是電流的磁效應,主要是霍爾效應。采用磁敏式位置傳感器的元刷直流電動機,其磁敏傳感器件(如霍爾元件、磁敏二極管、磁敏三極管、磁敏電阻器或專用集成電路)裝在定子組件上,用并檢測永磁體、轉子旋轉時產生的磁場變化。
采用電磁式位置傳感器的無刷直流電動機,是在定子組件上安裝電磁傳感器部件(如耦合變壓器、開關、LC諧振電路等),當永磁體轉子位置發生變化時,電磁效應將使電磁傳感器產生高頻調制信號(其幅值隨轉子位置的變化而變化)。
近年來還出現了無位置傳感器的無刷直流電動機,此種電動機利用定子繞組的反電動勢作為轉子磁鐵的位置信號,該信號檢出后,經數字電路處理,送給邏輯開關電路去控制無刷直流電動機的換向。由于它省去了位置傳感器,使得無刷電動機的結構更加緊湊,所以應用日趨廣泛。
電子換向電路由功率變換電路和控制電路兩大部分組成,它與位置傳感器相配合,控制電動機定子各相繞組的通電順序和時間,起到與機械換向類似的作用。當系統運行時,功率變換器接受控制電路的控制信息,將系統工作電源的功率以一定的邏輯關系分配給直流無刷電動機定子上的各相繞組,以便使電動機產生持續不斷的轉矩。逆變器將直流電流轉換成交流電流向電動機供電,與一般逆變器不同,它的輸出頻率不是獨立調節的,而是受控于轉子位置信號,是一個“自控式逆變器”。永磁無刷電動機由于采用自控式逆變器,電動機輸入電流的頻率和電動機轉速始終保持同步,電動機和逆變器不會產生振蕩和失步,這也是永磁無刷電動機BLDCM的顯著優點之一。
純電動汽車電動機各相繞組導通的順序和時間主要取決于來自位置傳感器的信號,但位置傳感器所產生的信號一般不能直接用來驅動功率變換器的功率開關元件,往往需要經過控制電路進行邏輯處理、隔離放大后才能驅動功率變換器的開關元件。驅動控制電路的作用是將位置傳感器監測到的轉子位置信號進行處理,按一定的邏輯代碼輸出,去觸發功率開關管。
上一篇:電動汽車開關磁阻電機簡介
下一篇:電動汽車電機如何選擇