1. 旋轉電機產品型號是便于使用、制造、設計等部門進行業務聯系和簡化技術文件中產品名稱、規格、型式等敘述而引用的一種代號,應以簡明、不重復為基本原則。
2. 旋轉電機產品型號采用漢語拼音字母,以及國際通用符號和阿拉伯數字組成。
漢語拼音字母的選用應根據下列原則:
◆ 產品名稱中有代表意義的漢字,取其拼音的第一個字母;
◆ 如上述字母造成型號重復或因其他困難不能采用時,可采用產品名稱其他漢字的拼音的第一個字母;
◆ 如確有困難,方可選用其他字母。
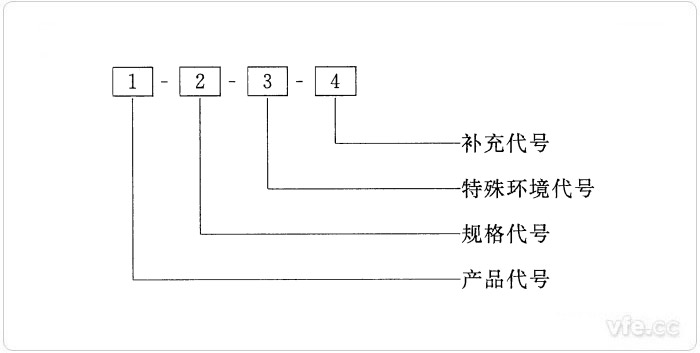
旋轉電機產品型號一般由產品代號、規格代號、特殊環境代號和補充代號等4個部分組成,并按下列順序排列:

注:在產品銘牌較小而型號又較長的情況下,如產品代號、規格代號、特殊環境代號和補充代號的數字和字母之間不會引起混淆時,可省去各代號中間的短橫線。
旋轉電機的產品代號由電機類型代號、電機特點代號、設計序號和勵磁方式代號4個小節順序組成。且各種類型電機的主要產品代號應符合相關電機型號編制標準要求。
一、類型代號
旋轉電機類型代號系表征電機各種類型而采用的漢語拼音字母,按表1的規定。

表1:電機類型代號
二、特點代號
旋轉電機特點代號系表征電機的性能、結構或用途而采用的漢語拼音字母。對于防爆電機,代表防爆類型的字母A(增安型)、B(隔爆型)、ZY(正壓型)、W(無火花型)應標于電機特點代號首位,即緊接在電機類型代號后面標注。
三、設計序號
設計序號指旋轉電機產品設計的順序,用阿拉伯數字表示。對于第一次設計的產品,不標注設計序號;從基本系列派生的產品,其設計序號按基本系列標注;專用系列產品則按本身設計的順序標注。
四、勵磁方式代號
勵磁方式代號分別用字母S表示3次諧波勵磁、J表示晶閘管勵磁、X表示相復勵磁、W表示無刷勵磁,并應標于設計序號之后,當不必標注設計序號時,則標于特點代號之后,并用短橫線分開。
旋轉電機的規格代號用中心高、鐵心外徑、機座號、機殼外徑、軸伸直徑、凸緣代號、基座長度、鐵心長度、功率、電流等級、轉速或極數等來表示。
主要系列產品的規格代號按表2的規定。其他系列產品如需要采用上述以外的其他參數來表示時,應當在此旋轉電機產品生產標準中進行說明。
機座長度采用國際通用字母符號來表示,S表示短機座,M表示中機座,L表示長機座。鐵心長度按由短至長順序用數字1、2、3……表示。凸緣代號采用國際通用字母符號FF(凸緣上帶通孔)或FT(凸緣上帶螺孔)連同凸緣固定孔中心基緣固定孔中心基圓直徑的數值來表示。

表2:主要系列電機產品規格代號
旋轉電機的特殊環境代號按表3的規定選用。如同時適用于一個以上的特殊環境時,則按表3的順序排列。

表3:特殊環境代號
旋轉電機的補充代號僅適用于有此要求的電機。補充代號用漢語拼音字母或阿拉伯數字表示,采用大寫字母時,應不與表3所采用的字母重復。補充代號所代表的內容,應在產品標準中做出規定。
下一篇:齒槽轉矩的測量方法簡介