在《GB/T10241-2007旋轉變壓器通用技術條件》、《GB/T10404-2007多極和雙通道旋轉變壓器通用規范》、《GJB2143-94多極和雙通道旋轉變壓器通用規范》等標準中提供了采用四臂函數電橋測量電氣誤差的方法。
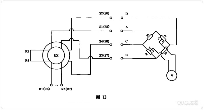
電氣誤差是衡量旋轉變壓器角度測量精度的重要指標。以雙通道旋轉變壓器電氣誤差測試為例,首先測試粗機電氣誤差,每隔15°測一點,共測24點。旋轉變壓器額定勵磁,并處于基準電氣零位的位置,將粗機正、余弦輸出繞組共4根線接至高精度四臂函數電橋(又稱正切函數電橋)的四個端子,將四臂函數電橋的輸出端接至相敏指零儀。四臂函數電橋如下圖所示:

四臂函數電橋
四臂函數電橋面板上有兩排按鈕,第一排分別為:0°-45°、45°-90°、90°-135°、135°-180°、180°-225°、225°-270°、270°-315°、315°-360°。第二排分別為:0°、5°、10°、15°、20°、25°、30°、35°、40°、45°。
首先測量15°時的電氣誤差:按下第一排0°-45°按鈕和第二排15°按鈕,然后搖動分度頭,直至相敏指令儀顯示為“0”,在光學分度頭上讀出電氣角,電氣角與理論機械角(15°)的偏差,即為電氣誤差。
同樣的方法測量30°、45°、60°……360°剩余23個點的電氣誤差,取其中的最大值,作為粗機電氣誤差參數。
四壁電橋測量電氣誤差的原理是通過調節電橋的分壓臂虛擬一個標準電氣零點,與旋轉變壓器輸出比較,兩者每點反相幅值抵消為零,由此從相敏指零儀和光學分度頭上讀出電氣角與理論機械角的偏差,即為電氣誤差。
詳見《GB/T10404-2007多極和雙通道旋轉變壓器通用規范》:


GB/T10404-2007截圖
通過電橋的橋臂分壓,讓余弦輸出電壓補償正弦輸出電壓,或讓正弦輸出電壓補償余弦輸出電壓,條件是滿足高輸出補償低輸出。例如,0°-45°正弦輸出小于余弦輸出,因此余弦輸出電壓加在電橋分壓臂上,反相補償正弦輸出;45°-90°正弦輸出大于余弦輸出,因此正弦輸出電壓加在電橋分壓臂上,反相補償余弦輸出。每45°交換一次輸出,每90°再交換一次繞組首尾(因90°-180°和270°-360°兩輸出同相,交換后,兩者輸出才能反相)。
分壓橋臂抽頭是按正切函數抽頭的,分壓比K=tan(測試角度)。所以,在15°時,分壓比K為0.26795,;30°時,分壓比K為0.57735,45°時分壓比為1。
例如,假設旋變輸出電壓最大值為10V,則30°正弦輸出為5V,余弦輸出為8.66V,經分壓橋臂15°抽頭分壓后,因15°正切函數值為0.57735,故余弦輸出為8.66×0.57735≈5(V),兩者大小相等相位相反,抵消為零。