光伏發電
- 瀏覽次數:21887次
- 發布時間:2014/8/31 15:04:38
- 作者:銀河電氣
光伏發電是太陽能利用的主要方式,是通過太陽能(光伏)電池將太陽所產生的光能轉換成電能的一種無污染潔凈的發電方式,并且隨著科學技術的飛速發展,光伏發電成為發展潛力最好的發電技術之一。
一光伏發電相關標準
《中華人民共和國可再生能源法》
IEC 62093 《光伏系統中的系統平衡部件-設計鑒定》
IEC 60904-1 《光伏器件第一部分:光伏電流-電壓特性的測量》
IEC 60904-2 《光伏器件第二部分:標準太陽能電池的要求》
DB37/T729-2007 《光伏電站技術條件》
SJ/T 11127-1997 《光伏(PV)發電系統過電保護—導則》
CECS84-96 《太陽光伏電源系統安裝工程設計規范》
CECS85-96 《太陽光伏電源系統安裝工程施工及驗收技術規范》
GB2297-89 《太陽光伏能源系統術語》
GB4046-1984 《電氣設備安全設計導則》
GB3859.2-1993 《半導體逆變器 應用導則》
GB/T14007-92 《陸地用太陽電池組件總規范》
GB/T14549-1993 《電能質量 公用電網諧波》
GB/T15543-1995 《電能質量 三相電壓允許不平衡度》
GB/T18210-2000 《晶體硅光伏方陣I-V特性的現場測量》
GB/T18479-2001 《地面用光伏(PV)發電系統概述和導則》
GB/T19939-2005 《光伏系統并網技術要求》
GB/T19964-2005 《光伏發電站接入電力系統技術規定》
GT/T20046-2006 《光伏(PV)系統電網接口特性》
GB/T20514-2006 《光伏系統功率調節器效率測量程序》
二光伏發電的組成
太陽能發電的形式有兩種,分別為光-熱-電轉換方式和光-電的直接轉換方式,通常所說的太陽能發電指光伏發電,它是基于光電效應實現從太陽輻射能到電能的直接轉換。
光伏發電系統通常由太陽能電池陣列、控制器、DC/AC 逆變器、蓄電池組等構成,如圖1所示。

圖1光伏發電系統基本結構框圖
1、太陽能電池陣列
太陽能電池陣列是根據系統容量的需要將光伏電池組件按串、并聯的方式組合而成的。它是光伏發電系統的核心部件,主要是晶體硅電池。光伏電池利用半導體中的PN結光生伏特效應,使半導體在光照射下,正、負電荷聚集在半導體兩端產生電動勢,如圖2所示,如果用導線將兩端連接有電荷流動便產生電能。

圖2 太陽能電池的發電原理
2、控制器
控制器主要用于控制整個系統的工作狀態,并對蓄電池的過充電、過放電起保護作用。保證系統的安全、可靠、高效的運作。
3、蓄電池組
蓄電池組用于存儲有光照時太陽能電池發出的直流電,需要的時候將其釋放出來。
4、DC/AC逆變器
DC/AC逆變器將光伏電池或蓄電池發出的直流電逆變成交流電供給交流負載及電網。
三光伏發電系統的分類
光伏發電系統按照與電力系統的關系,通常可分為獨立光伏發電系統、并網光伏發電系統和混合型光伏發電系統這三種。
1、獨立光伏發電系統
獨立光伏發電系統一般是由太陽能電池陣列、控制器、蓄電池組、DC/AC 逆變器以及用電負載組成的,如圖3所示。它是由太陽能電池陣列和蓄電池組成的向負載供電的獨立系統。

圖3 獨立光伏發電系統的結構圖
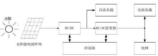
2、并網光伏發電系統
并網光伏發電系統由太陽能電池陣列、控制器、并網DC/AC逆變器、負載和公共電網組成,如圖4所示。

圖4并網光伏發電系統的結構框圖
并網光伏發電系統采用專用DC/AC并網逆變器將光伏電池發出的直流電逆變成符合公用電網的交流電,當光伏發電系統輸出功率不能滿足負載要求時,可由公用電網供電給負載,當光伏發電系統輸出電能大于負載要求時,則將多余的電能回饋給電網。
3、混合型光伏發電系統
混合型光伏發電系統增加了發電機作為備用電源。如圖5所示,當光伏電池輸出電能和蓄電池存儲容量不足時,通過啟動發電機,切換主開關給負載供電和蓄電池充電。

圖5 混合型光伏發電系統的結構框圖
四光伏發電的優缺點
1、光伏發電的優點
● 太陽能資源取之不盡、用之不竭。
● 可就近取電,避免了長距離傳輸的電能損耗
● 電能逆變過程簡單,效率高,無污染
● 操作、維護簡單、運行穩定可靠
● 結構靈活簡單,體積小,便于運輸和安裝
2、光伏發電的缺點
● 能量密度低,占地面積大
● 受晝夜、氣候環境因素影響大
● 光伏電池發電效率低、系統成本高
● 地域依賴性強
● 光伏電池制造過程的高污染、高耗能
五光伏發電系統的測試
光伏逆變器是光伏發電系統的重要組成部分,按運行方式分為獨立運行逆變器和并網逆變器。
逆變器的工作原理主要是通過功率半導體開關器件的開通和關斷作用,開關器件動作和切換時極容易產生電磁騷擾和大量的諧波,和獨立運行逆變器相比,并網逆變器同時還要對電流、電壓的幅值、相位、頻率等進行同步控制,解決孤島效應等技術問題,因此光伏發電系統的電參量具有如下特點:
復雜的電磁環境,一般的測試系統采用模擬量傳輸極易受干擾
包含豐富的諧波信息,頻帶寬,一般分析儀很難在寬頻帶內保證測量精度
用于傳遞電能量,電壓高、電流大,常規測量儀表需要多組傳感器結合換擋開關,占用資源大。
Anyway變頻功率分析儀結合SP系列變頻功率傳感器/DT系列數字變送器,對電參量進行全面的測量和詳盡的分析,廣泛應用于光伏電站安裝調試及日常維護檢測、光伏電站鑒定和驗收,高校、科研院所和光伏實驗室等,并有效應用于防孤島現象測試研究,徹底解決了光伏發電系統輸出特性的檢測難題,其特點如下:
前端數字化技術
采用前端數字化技術,將被測信號的就地數字化后采用光纖傳輸、完全避免了復雜電磁環境下傳輸環節的損失和干擾。
寬頻率范圍
具有100kHz帶寬,擁有最高250kHz采樣頻率,保證全頻率范圍內的準確測量。
寬幅值范圍
根據電壓、電流的量程從1mV~20kV,100uA~7000A,功率單元有100多種規格型號可供選擇,功率單元的電壓、電流測量均設置了8個檔位,每個檔位只測量在本檔位量程的50%~100%范圍內的信號,實現了200倍動態范圍內的高準確度測量。采用無縫自動轉換量程技術,檔位切換時,數據不丟失的特點可滿足寬幅值范圍內的動態測量,全面記錄被測信息,不放過每一個細節變化。
諧波分析功能
可以直接顯示100次諧波,通過擴展的上位機軟件,可以實現1000次諧波的測量。
電能質量分析
計算設定時間內的頻率穩定度、幅值穩定度、總諧波失真THD、總諧波因數THF、電壓諧波因數HVF、電流諧波因數HCF等電能特征值。可方便的判斷變壓器、逆變器、變頻器等各種變流器及電機試驗臺的試驗電源是否符合相關標準要求。
實時波形顯示
Anyway變頻功率分析儀可以實時記錄波形,并對波形進行分析。
超強的計算能力
采用高性能的雙核嵌入式CPU模塊,存儲容量達2GByte,強大的運算能力和大容量存儲能力,Anyway變頻功率分析儀的寬頻帶高精度及海量存儲等等特性,使其非常適用于防孤島現象測試研究。

圖6 Anway變頻功率分析儀
六光伏發電系統的應用
尋找和開發新能源以及可再生清潔能源,是 21 世紀全球經濟發展中最具影響力的五項技術領域之一。太陽能作為最有應用前景的可再生資源之一,它的開發利用給人類社會帶來前所未有的戰略意義。
我國太陽能資源非常豐富,開發利用的潛力非常大,應用空間也非常廣闊,可以應用于并網發電、與建材結合、解決邊遠地區用電困難問題等。適用場合可分為兩大類:
1、可在當地各類建筑物和公共設施上推廣,建立分布式光伏發電系統,滿足電力用戶的部分用電需求和高耗能企業的生產用電需要;
2、可在偏遠農牧區、海島等五點地區推廣,形成獨立(離網)型分布式光伏發電系統或微電網。
發展分布式光伏發電系統,不僅可以解決處于少電、無電地區居民的基本用電問題,還可以清潔高效地利用當地的可再生能源,有效的解決了能源與環境之間的矛盾。
擴展閱讀: